Вимірювання та якість електроенергії
Захист та комутація електромереж
Промислова автоматизація та керування
Каталог товарів
Трансформатори струму
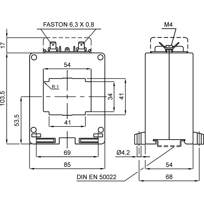
Трансформатор струму високоточний FRER TAC054 1500A 54×34 1500/5
Артикул: TAC0541K5Y05
В наявності
5769 грн
Замовлення кратне 1-му
Купити У кошику
Купити в 1 клік
Доставка
Оплата
Гарантія та умови повернення
Самовивіз з нашого складу
безкоштовно
«Новою поштою» по Україні
за тарифами перевізника
 Кур'єром до дверей
від 70 грн.
Кредитною карткою
Розрахунковий рахунок
Повернення товару протягом 14 днів
Опис
Характеристики
Документи

Трансформатори струму високоточний FRER TAC054 1500 А 54 × 34 1500/5 - це вимірювальний пристрій, призначений для перетворення великих значень змінного струму до менших (стандартних), безпечних для вимірювання значень. Він забезпечує гальванічну розв'язку між силовими електричними колами та колами вимірювання.

Пристрій є ключовим елементом у системах комерційного та технічного обліку електроенергії, релейного захисту та моніторингу параметрів мережі.

Основні характеристики:

  • Первинний струм: 1500 А
  • Клас точності: 0.5s
  • Вторинний струм: 5 А
  • Тип трансформатора: високоточний
  • Отвір для шини: 54 × 34 мм
  • Для шини шириною: 50 мм
  • Тип: Прохідний
  • Коефіцієнт трансформації: 1500/5
  • Серія: TAC054
  • Бренд: FRER

Переваги:
Висока точність: Забезпечує точні вимірювання відповідно до заявленого класу точності, що є критично важливим для комерційного обліку.
Ізолює вимірювальні прилади від високого потенціалу силової мережі, гарантуючи безпеку персоналу та обладнання.

✅ Гарантія якості: Продукція FRER відповідає високим європейським стандартам безпеки та якості.

Характеристики
Бренд :
FRER
Тип :
Прохідний
Клас точності :
0.5s
Первинний струм :
1500 А
Вторинний струм :
5 А
Отвір для шини :
54 × 34 мм
Для шини шириною :
50 мм
Отвір для кабелю :
Ні мм
Монтаж на панель :
Так
Встановлення на DIN-рейку :
Так
Тип трансформатора :
Високоточний
Навантаження (кл. точ. 0,5S) :
5 ВА
Коефіцієнт трансформації :
1500/5
Ступінь захисту :
20 IP
Випробувальна напруга :
3 кВ (50 Гц)
Клас ізоляції :
Клас E
Напруга ізоляції :
0.72 (кВ) В
Динамічна стійкість :
2.5 x Ith
Тривале перевантаження :
1 In А
Температура експлуатації :
-25...+50 °C
Сертифікати :
IEC/EN 61869-1, IEC/EN 61869-2
Фіксація шиною :
Немає
Максимальний переріз приєднання вторинних кіл :
6 мм²
Матеріал :
UL 94-V0
Частота мережі :
50...60 Гц
Середнє напрацювання на відмову :
300 000 г, термін експлуатації 25 років год
Серія :
TAC054
Система фіксації шпильками :
Немає
Термічний струм :
60 In А
Країна реєстрації бренду :
Італія
Країна походження :
Італія
Температура зберігання :
-40...+80 °C
English Description :
High Acc.cl.0,5S CT 54x34 1500/5A
Дивіться також
Відгуки (0)
Написати відгук
Переглянуті товари
Амперметр FRER F72MA 90˚ шкала 40A 60мВ
Артикул: F72MAX040X60
3190 грн
Маркування KE Klemsan 3 символ "С" жовте
Артикул: 0.0.0.5.19012
320 грн
Вольтметр прямий FRER F96MV 90˚ 40V
Артикул: F96MVX040XSDA
3990 грн
Амперметр FRER F72MA 90˚ шкала 40A
Акція
Амперметр FRER F72MA 90˚ шкала 40A
Артикул: F72MAX040XSD
3318 грн
Контактор VCN 130A 24V DC
Артикул: VCN130BD00
За запитом
Трансформатори струму
Wave Plus
Тримачі запобіжників
Контактори